• 网站首页
  • 公司简介
  • 产品展示
  • 产品目录
  • 企业动态
  • 联系我们
  • 电子邮局

产品展示

  • 电动润滑泵
  • 手(脚)动润滑泵
  • 加油泵
  • 双线分配器
  • 单线分配器
  • 换向阀、操纵阀及其附件
  • 稀油润滑装置及稀油站
  • 稀油润滑元件
  • 管件部分
  • 油气润滑元件

联系方式

电话:0513-83325673 传真:0513-83119878 手机:13862978163 地址:江苏省启东市汇龙镇中央河中路691号E-mail:13862978163@126.com
 
XYZ-G型稀油站(0.4MPa)
<< 上一页  
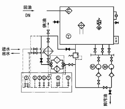
九、原 理 图
图1-1-5 XYZ-250G~XYZ-1000G 稀油站原理图
 
十、 外部接线图
1、XYZ-6G~125G 稀油站电控箱外接端子接线图
2、XYZ-250G~1000G 稀油站电控箱外接端子接线图
十一、 电控柜、仪表盘
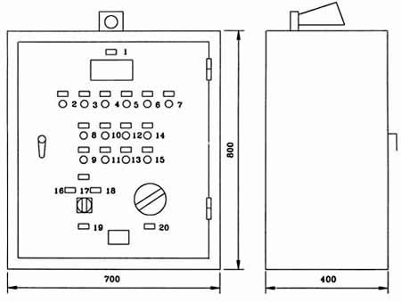
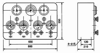
图1-1-6 XYZ-6G~XYZ-125G 稀油站电控柜外形图
 
标牌文字说明:
序 号
标牌文字
序 号
标牌文字
1
测温指示
11
停止二号泵
2
一号泵工作
12
起动加热器
3
二号泵工作
13
停止加热器
4
加热器工作
14
试 响
5
压力过低
15
消除警报
6
油位过高
16
一号泵为主、二号泵备用
7
油位过低
17
单独起动一、二号泵
8
起动一号泵
18
二号泵为主、一号泵备用
9
停止一号泵
19
油泵选择
10
起动二号泵
20
测油点选择
图1-1-7 XYZ-6G~XYZ-125G 稀油站仪表盘外形图
 
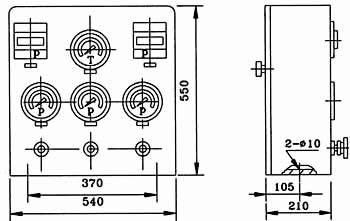
XYZ-250G~XYZ-1000G 稀油站电控柜及仪表盘
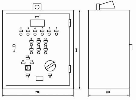
图1-1-8 XYZ-250G~XYZ-1000G 稀油站电控柜外形图
标牌文字说明:
序 号
标牌文字
序 号
标牌文字
1
测温指示
10
起动二号泵
2
一号泵工作
11
停止二号泵
3
二号泵工作
12
试 响
4
油温过高
13
消除警报
5
压力过低
14
一号泵为主、二号泵备用
6
油位过高
15
单独起动一、二号泵
7
油位过低
16
二号泵为主、一号泵备用
8
起动一号泵
17
油泵选择
9
停止一号泵
18
测温点选择
图1-1-9 XYZ-250G~XYZ-1000G 稀油站仪表盘外形图
 
十一、订货说明
 1、订货标记示例:
   如订购上述JB/ZQ/T4147-91标准的稀油站则作如下标记:
   例如:订购公称流量125L/min 的稀油站则标记为:
   XYZ-125G稀油站(JB/ZQ/T4147-91)
   若订购公称流量400L/min 但不带冷却器的稀油站
   XYZ-400A稀油站(JB/ZQ/T4147-91)
   注:“A”取代“G”为不带冷却器的稀油站。
 2、若换热器采用板式冷却器,请在订货合同中注明,外形图及地基尺寸需作相应改变。
 3、标准稀油站为成套供应,带电控柜及仪表盘,若不带电控柜或仪表盘,请在订货合同中说明:若要求PLC控制,也请说
   明,并根据要求另行议价。
 4、稀油站的润滑油牌号和粘度,过滤精度也需注明,若过滤精度高于0.08mm或对滤芯材质有要求的也应说明,价格相应
   变化。
 5、对稀油站有特殊要求的,应作非标订货,价格协商确定。
 
 
 
<< 上一页  
   
网站首页 公司简介 产品展示 产品目录 企业动态 联系方式
电话:0513-83325673 传真:0513-83119878  手机:13862978163       
地址:江苏省启东市汇龙镇中央河中路691号 邮编:226200  E-mail:13862978163@126.com 
版权所有:南通沃尔驰石化工程有限公司